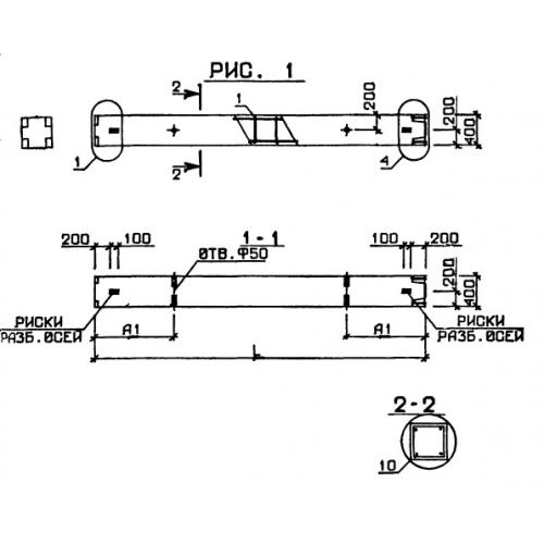
1КВ 4.36

Чертеж изделия:
Характеристики изделия:
ПараметрЗначение
длина2400 мм
ширина400 мм
высота400 мм
вес960 кг
серия1.020-1

1КВ 4.36 Колонны по серии 1.020-1.